A picture is worth a thousand words... What model fridge do you have? Let's get some closeups of these components
fixing
Celebrating/talking about repairing stuff, the right to repair stuff, and the intersection of tech and solarpunk ideals.
What does it mean to use what we have, including technology, to try to build a better, more environmentally just world?
I would really be hard-pressed to get a pic of the Zanussi 19/4 that’s worth 1k words in this situation. The backside of the plate is inaccessible. Every time I pull the plate forward to get an eyeball back there I worry that a tube carrying coolant will break. Not sure how many times I can bend it but I’ve bent it dozens of times already.
I found the manual online somewhere but it’s almost useless. Perhaps this excerpt is useful though:
Defrosting
Frost is automatically eliminated from the evaporator of the refrigerator compartment every time the motor compressor stops, during normal use. The defrost water drains out through a trough into a special container at the back of the appliance, over the motor compressor, where it evaporates.
It is important to periodically clean the defrost water drain hole in the middle of the refrigerator compartment channel to prevent the water overflowing and dripping onto the food inside. Use the special cleaner provided, which you will find already inserted into the drain hole.
The freezer compartment, however, will become progressively covered with frost. This should be removed with the special plastic scraper provided, whenever the thickness of the frost exceeds 4 mm.
This is a pic of the front side of the metal plate:

There are two white wires and a ground wire going from the blob on the right to behind the plate. The wires run in a loop inside some coil of tube.
Below the plate is a V shaped trim on the inside back wall below the metal plate. I guess water drips off the plate into the V and through a hole that leads to a drip tray on the back of the fridge. I guess I would expect water to condense and drip.. but maybe it needs help. Maybe the mystery component that I can’t get a pic of is a heating element. But I don’t get why the plate does not get warm when hotwired.
Maybe 2 things are broken.. maybe the t-stat broke and perhaps the heating element was already broken. I’m tempted to ignore (what I think is) the heating element.
Oh, it is a big plate. Probably not a thermal cutoff then
In that case, I suppose I should wire it in series with the “new” (harvested) thermostat that will be the replacement. Then both the t-stat and the mystery component would be able to open the circuit.
I suppose I could test it.. if I warm up the plate with a heat gun, I could see if the mystery component acts like a thermal breaker.
~~It seems like I cannot find a picture of your component (if you ever posted any). If it is metallic looking, it is probably a thermal cutoff of some sort. The wikipedia article focuses on the fuse-looking one, but there also exists a flat metal plate looking one. The connection is usually normally open so if the temperature on the loop is ever too high, the motor (compressor) will trigger. The normally closed connection one is for motor overheat protection. That kind is usually placed/glued to thbe e stator body, so if it ever gets too hot, it will stop the motor instead.~~
Edit: The picture provides a clearer size of the metal plate. A plate of that size is not a thermal cutoff. I don't know what it is either. But if it is indeed a heater, you should be able to measure the resistance. If it is a resistive heater, usually it will have a low resistance (usually <10R). And metal is not "cold" at room temps, they are the temperature of room temps. It just feels cold because of higher thermal conductivity
resistence measures at 14.15 kΩ
Ahh, probably a broken heater then. If it is a normally open thermal switch, it should not have that low of a resistance
I posted a pic in a reply but the component is hidden behind the metal plate.
I wonder if it is a thermal fuse, then I don’t know what would warm the plate. It has a coil of refrigerant which you can see in the pic.. just one loop of coolant. I’m baffled that it’s enough to cool the whole fridge compartment. As far as getting warm, I wonder if the compressor could somehow run in reverse and push hot refrigerant through the coil to defrost things?
I've seen the pic. So the plate is not the component? I thought the whole plate was the component. In that case, if it is a small metal plate like any of this, then it most likely is a thermal cutoff.

It's not running the compressor in reverse necessarily. It just used to sense when the temperature of some point has reached some threshold. Remember, a high temperature on the cold side could also be used to trigger the compressor to cool down the fridge.
The mystery component is hiding behind the plate. If I follow the two white wires from the thermostat, they go behind the plate and make a loop that attaches to the backside of the plate.
I mean, you could also say the plate is a mystery to me as well. I’m quite baffled by this fridge because it’s nothing like the videos I’ve seen on fridges. The plate must be cooling the fridge compartment because there is no vent coming from the freezer.
I should mention that the /load/ wire that the mystery component connects to is the /return/ load going to the compressor. But that connection jumps to the t-stat. So I think it cannot be a cut-off because it’s wired in parallel to the compressor’s load input.
So from how it’s wired, I think it’s expected to be a heating element. But it’s not warming the plate when hotwired. So maybe is a broken heating element.. but yet it has continuity (14.15 kΩ). So I am baffled for sure.
I guess I can only hope that someone has seen this bizarre Zanussi/AEG design before.
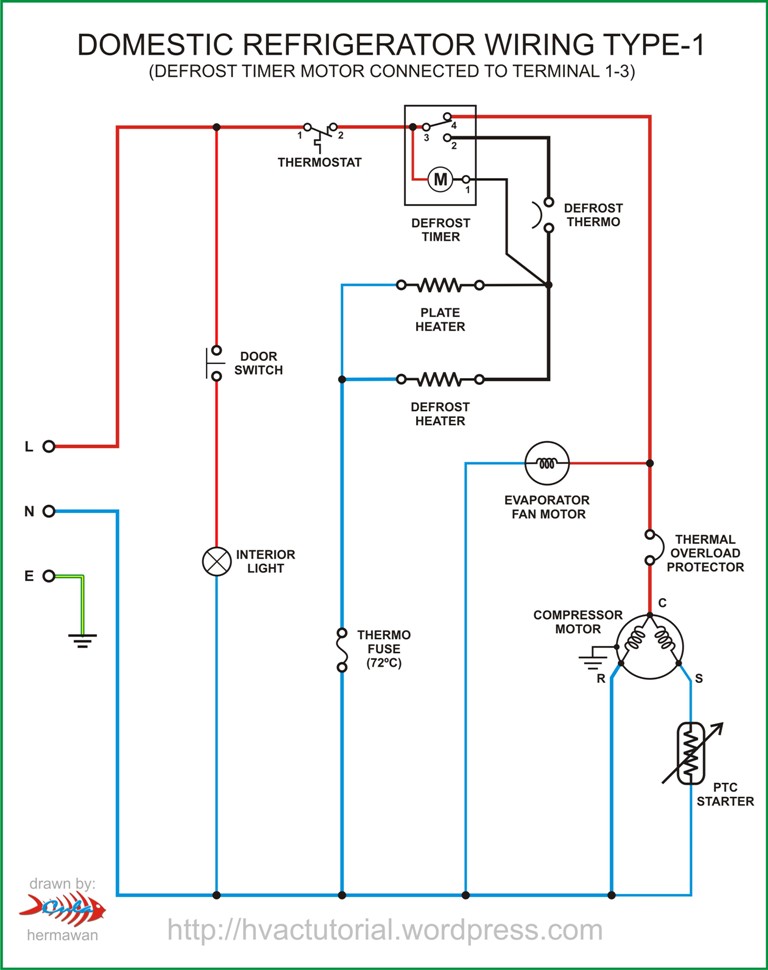
Yeah, that's a broken heater. A broken heater sign is usually high resistance or good ol disconnect. It being in parallel further reinforces that. This is a common schematic for domestic refrigerators.

For the moment I just disconnected the heating element and wired in a t-stat from a mini fridge. The heatin element could very well have been broken as long as I owned the fridge (it was given to me as a quite old 2nd hand fridge).
I guess I will keep my eye out for similar normal sized fridges that are trashed. Maybe I can harvest a heating element and combined t-stat like mine to recover the auto-defrosting function.
If this is indeed a non us fridge, this is probably a heat pump fridge. Compressor in the back should confirm it. The plate probably allows the coolant to expand and thereby cool down inside the fridge.
It’s a non-US fridge. But I’m curious about you calling it a heat pump fridge. The one thing all fridges worldwide have in common is using a compressor for refrigeration (or so I thought), which is the same as a heat pump but stressing that the goal is to cool rather than heat a space. Are there US fridges that do not use a compressor?
The only exception I'm aware of to all fridges having a compressor is propane models. There's a vessel they heat to build pressure in its place, and sometimes an (incredibly inefficient) electric mode where a resistive heater acts on that vessel. They're very uncommon, pretty much exclusively used off-grid, and in no way specific to the US.